工业管道管件构成&计量
工业管道管件构成&计量
工业管道管件是管道系统中连接、转向、分流、变径和控制的关键组件,其计量直接影响工程造价与材料采购。管道图纸中管件种类繁多,利用CAD快速看图【形状】标注和【标注设置】功能,可快速标注各类管件,精准高效地完成管件工程量统计。
一、工业管道管件构成
工业管道管件主要包括弯头(含冲压、煅制、焊接弯头)、三通(四通)、异径管(又称大小头)、管接头、管帽、仪表凸台、焊接盲板等。
1)弯头
弯头按制造方法可分为以下几种。
(1)冲压弯头。冲压无缝弯头:直径<200mm,直接用无缝钢管压制,一次成形,不需焊接。

(2)煨制弯头。用管材直接煨制而成,一般用于小口径或弯曲半径没有要求的管道。

(3)焊接弯头。用钢板卷制或用钢管焊接(俗称虾壳弯)制成,如图7-7所示。

2)现场摔制大小头
所谓现场摔制大小头就是缩口,将大口径管的一端加热到红热状态,用锤砸,使其口径缩小,成为一头大一头小的管件,俗称“大小头”或“变径”有时两端口径差异太大,就把大口径管的一端先制去几条弧面三角形片,然后加热到红热状态,再用锤砸,使其割去的缺口再靠到一起形成接缝处,并将形成的小端口整圆,最后将接缝焊好。
3)主管挖眼三通
所谓主管挖眼三通,就是直接在主于管上挖个洞接上分支管。
二、清单计量

三、案例分析
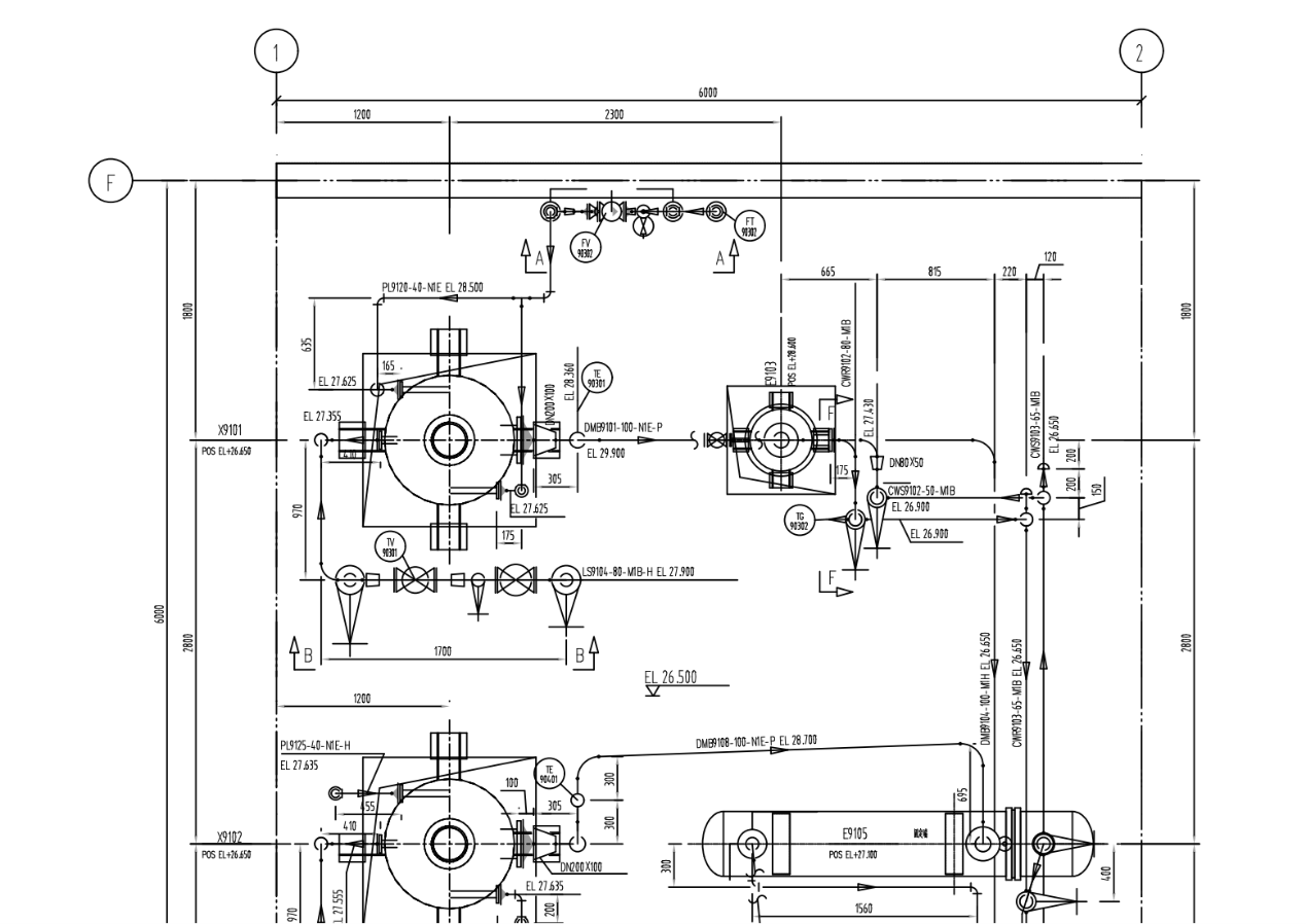
1.观察管道轴测图、管件图例和EL+26.500平面图,我们继续上一期内容,以CWS9102-50-M1B管道为例。
图纸中的管件包括同心异径接头R(C)-DN80×50-II系列-Sch40,以及90°长半径弯头:90E(L)-DN80-II系列-Sch40和90E(L)-DN50-II系列-Sch40,材料为20号钢。



2.对于90°长半径弯头的计量,对照平面图,由于图纸中有多个弯头,为防止多算或漏算,我们在轴测图中使用CAD快速看图的【形状】功能中的“矩形”工具快速框标注弯头。
需要注意的是,图纸中有DN80和DN50两种管径的弯头,因此需要分开计量。为此,可使用【标注设置】更换颜色标注弯头。



3.完成标注后,可启用【文字】菜单中的【编号文字】功能,输入文本内容为需标注的“90°长半径弯头DN50”,起始编号设为1,然后从下至上标注出所有含有DN50的90°长半径弯头的位置。最后,通过查看编号,可得知DN80弯头有1个、DN50弯头有3个、同心异径接头DN80×50有1个。


在工业管道中,如何分类和计数弯头、三通等管件?使用CAD快速看图的【形状】标注和【标注设置】功能统计管件数量既快速又准确,能极大提升弯头、三通等管件的统计效率,非常实用。
#工业管道#管件#CAD快速看图#工程造价#工程清单