工业管道计量-【批量测量】高效精准
工业管道计量-【批量测量】高效精准
工业管道是工矿企业及事业单位生产过程中所需的工艺管道、公用工程管道及其他辅助管道。管道工程规模庞大、系统图复杂,借助CAD快速看图【文字查找】可快速定位系统图,通过【批量测量】能高效、精准地完成管道工程量的测量统计。
一、工业管道的分类
1.按介质毒性程度、腐蚀性和火灾危险性分类
根据《压力管道规范》GB/T20801.1一2020的规定,按设计压力、设计温度、介质的毒性危害程度和火灾危险性程度,工业压力管道划分为GC1、GC2、GC3三个级别。分级应符合表 5.3.1的规定。


2.按管道的材质分类
按管道的材质分可分为:金属管道和非金属管道。非金属管道可分为无机和有机非金属管道。无机非金属管道有混凝土管道、石棉水泥管道、陶瓷管道等;有机非金属管道有塑料管道、玻璃钢管道、橡胶管道等。
3.按管道的压力分类
按照管道设计压力P划分为真空、低压、中压、高压和超高压管道。工业管道以设计压力为主要参数进行分级。
(1)低压管道:0<P≤1.6MPa;
(2)中压管道:1.6<P≤10MPa;
(3)高压管道:10<P<42MPa;或蒸汽管道;P≥9MPa,工作温度≥500℃;
(4)超高压管道:P>42MPa。
依据24版安装工程工程量清单计量标准,工业管道界限划分,以设备、罐类外部法兰为界,或以建筑物、构筑物外墙皮为界。
二、清单计量规则

三、案例分析
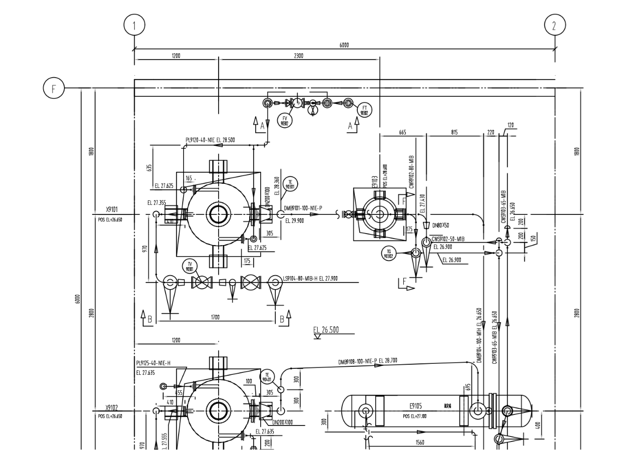
1.观察EL+26.500平面图,本案例以CWS9102-50-M1B管道为例。

2.为快速定位CWS9102-50-M1B管道的系统图,使用CAD快速看图中【文字查找】,输入关键词“CWS9102-50-M1B”并点击查找,即可精准定位至102号图纸。
如图所示,管道规格为无缝钢管B-φ89*4.0与B-φ57*3.5,材质为20号钢。


3. 因工业管道平面图比例为1:30,为精确测量管道长度,需使用【比例】功能:任意测量一段标注尺寸的线段并输入其实际值,即可校准测量尺度。

水平管道计量:依次点击【测量】菜单栏下的【批量测量】功能,勾选【按已选线段的图层过滤】选项后,沿管道流向选择;遇断开处需以“画线”功能补全路径,测量完成后右键结束并生成标注。如图所示,B-φ89*4.0水平管长0.452m,B-φ57*3.5水平管长1.352m。

4. 竖向管道工程量计算(标高相减)
根据平面图或轴测图,图中显示有两根立管,规格都为B-φ57*3.5。EL代表管道中心线相对于项目基准面的垂直标高。如图所示,立管1两侧的标高分别为27.43m与26.9m,立管2两侧的标高为26.9m与26.65m。竖向管道的工程量计算如下:
B-φ57*3.5:(27.43-26.9)+(26.9-26.65)=0.78m

5.管道总工程量=竖向管道+水平管道
B-φ89*4.0:0.452m
B-φ57*3.5:(27.43-26.9)+(26.9-26.65)+1.352=2.132m
工业管道的安装工程量均按设计中心线长度以延长米计算,不扣除阀门及管件所占长度。结合CAD快速看图的【文字查找】精准定位与【批量测量】高效统计,可快速获取管道精确长度,实为工程计量中的高效工具。
#工业管道#管道计量#批量测量#CAD快速看图#工程造价